设计 任务书 文档 开题 答辩 说明书 格式 模板 外文 翻译 范文 资料 作品 文献 课程 实习 指导 调研 下载 网络教育 计算机 网站 网页 小程序 商城 购物 订餐 电影 安卓 Android Html Html5 SSM SSH Python 爬虫 大数据 管理系统 图书 校园网 考试 选题 网络安全 推荐系统 机械 模具 夹具 自动化 数控 车床 汽车 故障 诊断 电机 建模 机械手 去壳机 千斤顶 变速器 减速器 图纸 电气 变电站 电子 Stm32 单片机 物联网 监控 密码锁 Plc 组态 控制 智能 Matlab 土木 建筑 结构 框架 教学楼 住宅楼 造价 施工 办公楼 给水 排水 桥梁 刚构桥 水利 重力坝 水库 采矿 环境 化工 固废 工厂 视觉传达 室内设计 产品设计 电子商务 物流 盈利 案例 分析 评估 报告 营销 报销 会计
Logo 顶部广告
首页 | 机械毕业设计 | 电子电气毕业设计 | 计算机毕业设计 | 土木工程毕业设计 | 视觉传达毕业设计 | 理工论文 | 文科论文 | 毕设资料 | 帮助中心
今天是: |>>> 您现在的位置:首页>>>>文档详细内容
标题:

基于GPS和INS组合导航软硬件系统设计 毕业论文+项目源码


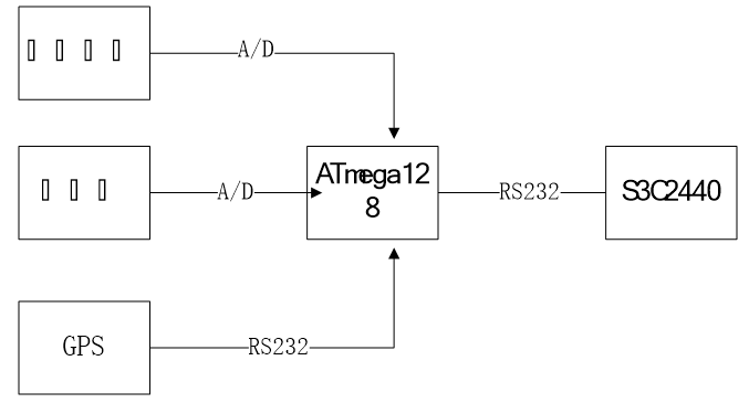
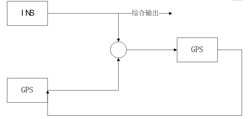
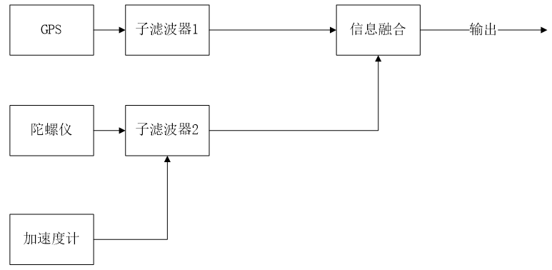
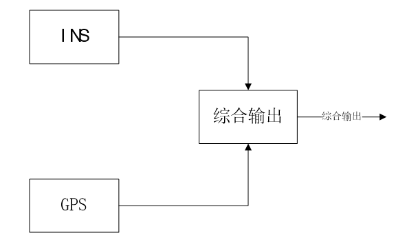
摘要单独的GPS或者INS导航系统,都存在自己的固有缺陷。GPS/INS组合导航系统以GPS导航系统为主,INS导航系统为辅,将两者组合起来,改善了总体性能。GPS/INS组合导航系统无论在军事还是民用上都具有很大的价值和更加广泛的应用前景。本文针对GPS/INS组合导航技术、GPS/INS组合导航系统软硬件设计等为题展开较为深入的研究,所做的主要工作可以归纳为以下几方面:一、分析了GPS导航系统和INS导航系统的工作原理和通常的应用场景。研究GPS导航系统和INS导航系统的优点、缺陷及缺陷产生的原因。二、结合GPS和INS导航技术的特点,提出GPS/INS组合导航系统的概念。分析GPS/INS组合导航系统的关键技术与工作原理为软硬件设计提供初步理论依据。三、提出GPS/INS组合导航系统的软硬件设计方案。详细介绍了数据采集模块和数据处理模块的软硬件设计。四、探讨了Kalman滤波器原理以及联邦式卡尔曼滤波器在GPS/INS组合导航系统中的应用。关键词: GPS,INS,组合导航系统,数据处理,KalmanAbstractSeparate GPS or INS navigation system, there have own inherent flaws.GPS/INS Integrated Navigation System use GPS as its main Navigation system, supplemented by the two together to improve the overall performance. GPS / INS integrated navigation system have great value and broad application either in the military or civilian. In this paper, GPS / INS integrated navigation technology, GPS / INS integrated navigation system software and hardware design for the title to start a more in-depth study. The main aspects can be summarized as follows prospects.First,take a brief introduction of the GPS navigation system ,INS navigation system works and their usual scenarios. Discuss advantages and shortcomings of GPS and INS navigation system, also discuss the causes of defects. Second Introduce the current development trend of navigation and positioning technology, combining the features of GPS and INS navigation technology, proposed GPS / INS integrated navigation system. Develop the theory of GPS/INS Integrated Navigation System, introduce its advantages and applications, hardware and software design for the initial theoretical basis. Third GPS / INS integrated navigation system software and hardware design. Introduce the software and hardware design of the data acquisition and data processing module. At last Introduced the principle of Kalman filter and how federal Kalman filter use in GPS / INS Integrated Navigation System.Key Words: GPS,  INS,Kalman, Data analysis,Integrated Navigation System目录摘要 iAbstract ii第1章 绪论 11.1 课题背景 11.2 组合导航系统现状 21.3 课题意义 31.4 本文主要内容 3第2章 GPS、INS导航系统介绍 52.1 GPS系统 52.1.1 GPS空间部分组成 52.1.2 GPS地面部分组成 62.1.3 GPS用户部分组成 72.2 GPS导航系统工作原理 72.2.1 惯性导航系统 92.2.2 惯性导航系统原理 92.2.3 惯性导航系统组成 102.3 本章小结 11第3章 GPS/INS组合导航系统 123.1 GPS/INS导航系统优缺点分析 123.2 INS组合导航系统优缺点分析 123.3 GPS/INS组合导航系统 133.3.1 GPS/INS组合导航优势 133.3.2 组合导航系统组合方式 143.4 本章小结 16第4章 GPS/INS组合导航系统软硬件平台设计 174.1 GPS/INS组合导航系统硬件平台设计 174.1.1 数据采集模块硬件设计 184.1.2 数据处理模块硬件设计 224.2 GPS/INS组合导航系统软件平台设计 244.2.1 数据采集模块软件设计 244.2.2 数据处理模块软件设计 264.3 本章小结 28第5章 卡尔曼滤波器在组合导航系统中的应用 295.1 卡尔曼滤波器简介 295.2 联邦式卡尔曼滤波算法 315.3 联邦式卡尔曼滤波算法设计 315.4 本章小结 33第6章 总结和展望 34参考文献 35作者简历 37致谢 38

















| 关于我们 | 友情链接 | 毕业设计招聘 |

毕业66资料站 biye66.com ©2015-2026 版权所有 | 微信:15573586651 QQ:3903700237

本站毕业设计和毕业论文资料均属原创者所有,仅供学习交流之用,请勿转载并做其他非法用途.如有侵犯您的版权有损您的利益,请联系我们会立即改正或删除有关内容!