| 设计 任务书 文档 开题 答辩 说明书 格式 模板 外文 翻译 范文 资料 作品 文献 课程 实习 指导 调研 下载 网络教育 计算机 网站 网页 小程序 商城 购物 订餐 电影 安卓 Android Html Html5 SSM SSH Python 爬虫 大数据 管理系统 图书 校园网 考试 选题 网络安全 推荐系统 机械 模具 夹具 自动化 数控 车床 汽车 故障 诊断 电机 建模 机械手 去壳机 千斤顶 变速器 减速器 图纸 电气 变电站 电子 Stm32 单片机 物联网 监控 密码锁 Plc 组态 控制 智能 Matlab 土木 建筑 结构 框架 教学楼 住宅楼 造价 施工 办公楼 给水 排水 桥梁 刚构桥 水利 重力坝 水库 采矿 环境 化工 固废 工厂 视觉传达 室内设计 产品设计 电子商务 物流 盈利 案例 分析 评估 报告 营销 报销 会计 | |||||
|
|||||
|
|||||
|
|||||
随着“信息时代”的到来,作为获取信息的手段――传感器技术得到了显著的进步,其应用领域越来越广泛,对其要求越来越高,需求越来越迫切。传感器技术已成为衡量一个国家科学技术发展水平的重要标志之一。因此,了解并掌握各类传感器的基本结构、工作原理及特性是非常重要的。
为了提高对传感器的认识和了解,尤其是对烟雾传感器的深入研究以及其用法与用途,基于实用、广泛和典型的原则而设计了本系统。本文利用单片机结合传感器技术而开发设计了这一烟雾监控系统。。
本论文以电阻式烟雾传感器和单片机技术为核心并与其他电子技术相结合, 设计出一种技术水平较好的烟雾报警器。其中选用MQ-2型半导体可燃气体敏感元件烟雾传感器实现烟雾的检测,具有灵敏度高、响应快、抗干扰能力强等优点,而且价格低廉,使用寿命长。选用的STC12C5410AD单片机,其整合了A/D转换、硬件乘法器、硬件脉宽调制器等资源,具 有高速、低功耗、超强抗干扰等优点,是目前同类技术中性价比较高的产 品。
以STC12C5410AD单片机和MQ-2型半导体电阻式烟雾传感器为核心设计的烟雾报警器可实现声光报警、故障自诊断、浓度显示、报警限设置、延时报警及与上位机串口通信等功能。是一种结构简单、性能 稳定、使用方便、价格低廉、智能化的烟雾报警器。具有一定的实用价值。
关键词:烟雾,报警器,STC12C5410,传感器
While “information age” the arrival, obtained the remarkable progress as the gain information method - - sensor technology, its application domain is more and more widespread, is more and more high to its request, the demand is more and more urgent.The sensor technology has become weighs one of national science and technology level of development important symbols.Therefore, understood and grasps each kind of sensor the basic structure, the principle of work and the characteristic is extremely important.
In order to enhance to the sensor understanding and the understanding, in particular to the smog sensor thorough research as well as its usage and the use, based on practical, widespread and the model principle has designed this system.This article used the monolithic integrated circuit union sensor technology to develop has designed this smog supervisory system.。
The present paper take leaves the minor smog sensor and the monolithic integrated circuit technology unifies as the core and with other electronic technology, designs one kind of technical level good smog alarm apparatus.In which selects the 2M007 semiconductor resistance type smog sensor realization smog the examination, has the sensitivity high, responds, the antijamming ability quickly strong and so on the merits, moreover the price is inexpensive, the service life is long.Selects the STC12C5410AD monolithic integrated circuit, its conformity A/D transformed, the hardware multiplier, resources and so on hardware PDM keyer, has high speed, low merits and so on power loss, ultra strong antijamming, is the present similar technology neutral price quite high product.
May realize the acousto-optics take the STC12C5410AD monolithic integrated circuit and the 2M007 semiconductor resistance type gas sensor as the core design smog alarm apparatus to report to the police, the breakdown from the diagnosis, the density demonstrated, reports to the police limits the establishment, the time delay reports to the police and with functions and so in position machine serial port correspondence.Is one kind of structure simple, the performance stable, the easy to operate, the price inexpensive, the intellectualized smog alarm apparatus.Has certain practical value.
Key word: Smog, alarm apparatus, STC12C5410, sensor
摘要 1
Abstract 2
第一章 绪论 5
1.1论文研究来源、目的和意义 5
1.1.1论文研究来源 5
1.1.2论文研究目的和意义 5
1.2烟雾报警器的国内外现状 5
1.3本论文主要任务 6
第二章 烟雾检测报警器的方案设计 8
2.1烟雾检测报警器设计思路 8
2.2烟雾传感器的选型 8
2.2.1烟雾传感器介绍 8
2.2.2烟雾传感器的选定 10
2.2.3 MQ-2型烟雾传感器的工作原理 11
2.2.4 MQ-2型传感器的特性及主要技术指标 12
2.3烟雾检测报警器整体设计方案 13
2.3.1烟雾检测报警器工作原理 13
2.3.2烟雾检测报警器的结构 14
2.3.3烟雾检测报警器的功能 14
2.3.4烟雾检测报警器的主要技术指标 15
2.4本章小结 15
第三章 烟雾检测报警器的硬件设计 17
3.1单片机的选型 17
3.1.1单片机的选择 17
3.1.2 STC12C5410AD单片机的特点 18
3.2烟雾检测报警器硬件电路设计 19
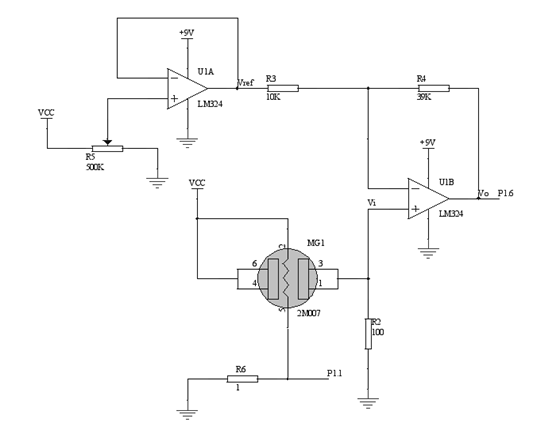
3.2.1信号采集及前置放大电路 19
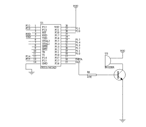
3.2.2声音报警电路 21
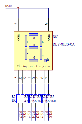
3.2.3数码管显示电路 22
3.2.4状态指示灯及控制键电路 23
3.2.5报警器故障自诊断电路 25
3.3本章小结 26
第四章 烟雾检测报警器的软件设计 27
4.1 STC12系列单片机调试及开发工具 27
4.2烟雾检测报警器软件流程及设计 27
4.2.1主程序设计及流程图 27
4.2.2主程序初始化流程图 29
4.2.3中位值平均滤波法数字滤波子程序设计及流程图 29
4.2.4插值法线性化处理子程序设计及流程图 31
4.2.6报警子程序设计及流程图 35
4.2.7控制按键设计子程序及流程图 36
4.3本章小结 39
第五章 实验检定及误差分析 40
5.1烟雾检测报警器检定 40
5.1.1爆炸下限(LEL)概念介绍 40
5.1.2实验数据分析 40
5.2实验误差分析 42
5.3本章小结 43
结 论 44
参考文献 45
致 谢 47
附 录1 48















毕业66资料站 biye66.com ©2015-2026 版权所有 | 微信:15573586651 QQ:3903700237
本站毕业设计和毕业论文资料均属原创者所有,仅供学习交流之用,请勿转载并做其他非法用途.如有侵犯您的版权有损您的利益,请联系我们会立即改正或删除有关内容!